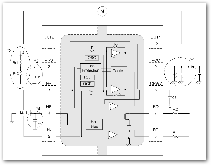
pin assignment
AM7302 AM7302
Features
1) High efficiency, Rotation speed adjustable by external resistor.
2) Power Tr incorporated.
3) Soft switched drive.
4) Lock detection signal (RD) output.
5) Rotating speed pulse signal (FG) output
6) Incorporating lock protection and automatic restart circuit
7) Hall Bias built
2) Power Tr incorporated.
3) Soft switched drive.
4) Lock detection signal (RD) output.
5) Rotating speed pulse signal (FG) output
6) Incorporating lock protection and automatic restart circuit
7) Hall Bias built
Description
High efficiency, Rotation speed adjustable application for AM7302 optimum for driving 12V
fan for general consumer equipment. This IC employs soft switching drive, turbo start,
Bi-CMOS process and realizes silent drive, low ON resistor, and low power consumption.
This also incorporate lock protection and auto restart circuit
Applications
12V Fan optimum solution for variable rotation speed setting by external resistor. Such as LED,
general consumer equipment…etc.
fan for general consumer equipment. This IC employs soft switching drive, turbo start,
Bi-CMOS process and realizes silent drive, low ON resistor, and low power consumption.
This also incorporate lock protection and auto restart circuit
Applications
12V Fan optimum solution for variable rotation speed setting by external resistor. Such as LED,
general consumer equipment…etc.



